Modifications portfolio
Our work
List of modifications
Helicopters / Airbus / AS332L, L1, L2
MAP005 – Additional 28VDC utility connector in cabin
MAP012 – Skywatch-497 Installation adaptations
MAP013 – Audio Player (AM/FM Radio + CD) Installation
MAP018 – VHF/FM Radio Installation
MAP058 – 28V DC Utility Plug
MAP060 – HF removal
MAP087 – Replacement of VHF radios with 8.33kHz capable radio systems
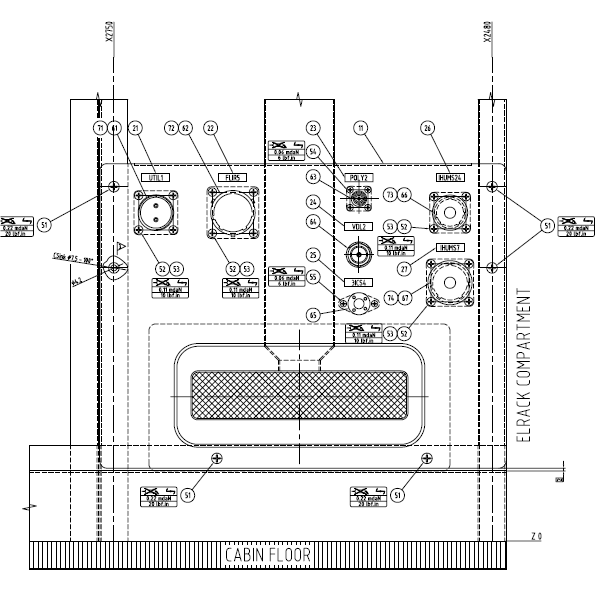
MAP005 – Additional 28VDC utility connector in cabin
The AS332L, Super Puma, has several (most commonly five) Utility receptacles installed in the cabin by the TC holder (Eurocopter). The location and type of these receptacles is highly unpractical. If a FLIR console is to be installed in the forward left hand side of the cabin, a very long extension cable has to be used to reach these original receptacles. The routing of this cable will cross both main cabin emergency exits (plug doors).

To avoid this, we have added an extra MS type 1 receptacle in that area where the FLIR console is to be located.
To request development and/or EASA approval of a modification or repair, please contact us.
CONTACT US
EASA Design Organisation approval
Certified design
MAP 21 achieved an EASA Part 21 Subpart J Design Organisation Approval in 2007, EASA.21J.326, which enables us to approve modifications to the aviation industry as a delegated EASA authority.